LRS-75系列
LRS-75系列是一款75W單組輸出封閉型電源供應器,具有30mm低外型設計,采用85-264VAC全范圍交流輸入,整系列提供5V,12V,15V, 24V,36V…
所屬類別:LRS超薄開關電源系列
點擊數:733
咨詢電話:13968738096
LRS-75系列是一款75W單組輸出封閉型電源供應器,具有30mm低外型設計,采用85-264VAC全范圍交流輸入,整系列提供5V,12V,15V, 24V,36V…
所屬類別:LRS超薄開關電源系列
點擊數:733
咨詢電話:13968738096
詳細描述
產品概述
LRS-75系列是一款75W單組輸出封閉型電源供應器,具有30mm低外型設計,采用85-264VAC全范圍交流輸入,整系列提供5V,12V,15V, 24V,36V和48V輸出。除了效率高達91.5%,金屬網外殼的設計加強了散熱能力使LRS-75在沒有風扇的情況下工作在-30C到+70C的溫度范圍內。提供超低空載功耗(小于0.3W),能使終端系統很容易滿足國際能源要求。LRS-75有完整的保護功能和抗5G振動能力;它符合TUVEN60950-1,EN60335-1, EN61558-1/-2-16, UL60950- 1和GB4943國際安全法規,LRS-75系列為各種工業應用提供了一個高性價比的解決方案。
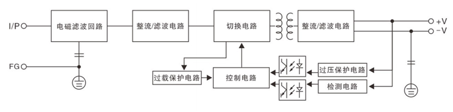
原理框圖

產品技術參數

沒有相關文件下載


